7820406
Can't find what you're looking for? Go to the Product Selector
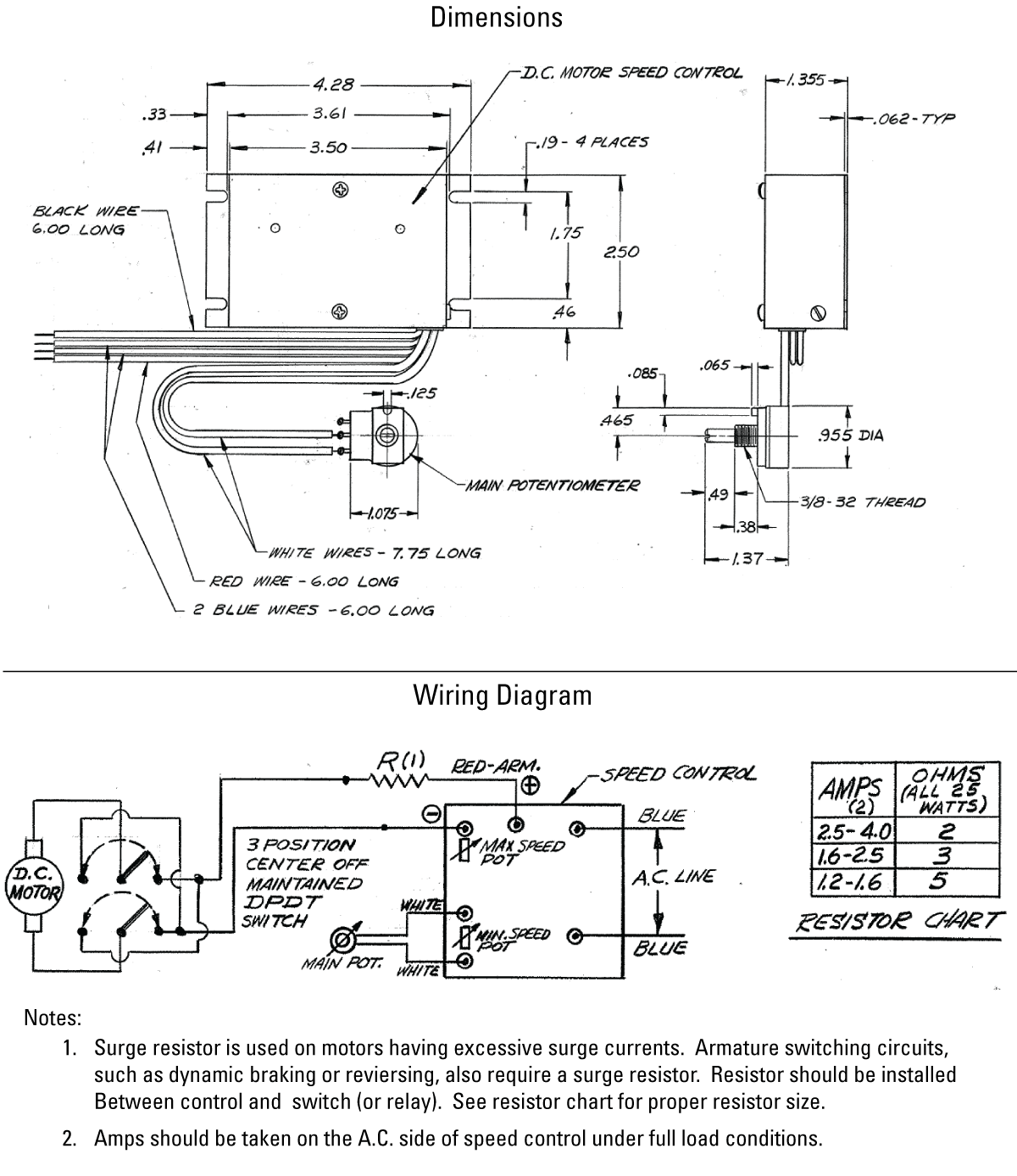
执行器, RECTIFIER W/SPEED CONTROL 90V DC out, 110V in
- Where variable speed is desired and 110 VAC power is available, the solid state rectifier/speed controller provides speed regulation down to 1/10 of the maximum travel rate
